jls international
    • Germany
    • India
  • Sobre nós
  • Produtos
  • Capacidades de Engenharia
  • Referências
  • Contato
    • jls international English
    • jls spanish Spanish
    • jls france French
   Misturador Estático
Misturador Helicoidal Estático
Misturador de Alto Cisalhamento HSM
Hastes de Mistura Estáticas Helicoidal
Misturador Estático Tipo Wafer
Misturador Estático Tipo Barbatana
Misturador de Gás e Medidor de Fluxo
   Trocador de Calor
Trocador de Calor Tipo SM
   Dessuperaquecedor
Dessuperaquecedor Tipo Venturi
   Ejetor de Vapor, Pias, Líquido e Ar
Ejetor de Vapor, Pias, Líquido e Ar
   Edutor
Edutor de Misto a Jato
   Secador de Tambor
Secador de Tambor Atmosférico
Secador de Tambor Duplo
Secador de Tambor Duplo a Vácuo
Secador Rotativo a Vácuo
Secador a Vácuo e Chaleira
Secador de prateleira a vácuo
Cilindro de Refrigeração Atmosférica
   Secador Turbo
Secador Turbo Wyssmont
   Evaporação E Destilação
Evaporador de Filme Descendente
Evaporador Ascendente de Filme Descendente
Evaporador de Circulação Forçada
Sistema de Destilação
   Mistura de Pó
Mistura de Pó Patterson Kelley
   Válvulas de Processo
Válvulas de Processo
Válvulas de Amostragem (Série SV)
Válvulas de Amostragem de Metal (Série MS)
Válvulas de Amostragem de Avanço Rápido (Série QA)
Válvulas de Vasos y Reactores
Válvulas de Pistão de Vedação Suave (séries DV e VL)
Válvulas de Pistão com Assento Duplo e Metálico (Série VP)
Válvulas de Disco (Série VD)
Válvulas de Disco Ascendente (Série VR)
Válvulas de Pulverização e Enxaguamento (Série VS)
Válvulas Desviadoras
Válvulas Desviadoras de Disco (Série DD)
Válvulas de Desvio de Pistão (Série DP)
Válvulas de Portão
Wedge and Slab Gate Valves (GW & GS Series)
Válvulas de Porta de Disco Único
Double Disc "Slab" Gate Valves
Outras válvulas
Conjuntos de Válvulas deTubo
Válvulas de Pistão e Disco em Linha
Disco Cego
   Válvulas de Segurança Contra Incêndio
Conjuntos de Links de Fusíveis de Incêndio para Desligamentos de Segurança Automáticos
Válvula de Bloqueio de Emergência Re-Ajustável
Pacotes de Alça e Válvula Deadman
   Equipamento Fabricado
Equipamento Fabricado

Secador Turbo Wyssmont




Fabricado pela Wyssmont Inc

O TURBO-DRYER® da Wyssmont consiste em uma pilha de bandejas circulares de rotação lenta. O material é alimentado na bandeja superior. Após uma revolução, o material é limpo na próxima bandeja inferior, onde é misturado, nivelado e limpo na próxima bandeja após uma revolução. Este processo é repetido em cada bandeja após uma revolução. Essas bandejas estão contidas em um gabinete no qual circula ar ou gás quente.

Isto dá uma secagem muito uniforme porque o material é redistribuído intermitentemente. Devido à temperatura interna uniforme ou às regiões da zona, o turbo-secador possui as propriedades de controle de temperatura mais precisas possíveis.


Devido ao manuseio suave, muito pouca poeira é criada, mesmo com materiais frágeis como cristais.

O turbo-secador manuseia temperaturas de até 600° C com controles de temperatura e resistência precisos e fáceis de ajustar, para manter as condições de secagem.

Pode trabalhar com recirculação de atmosfera inerte com recuperação de solventes, mas também atua como secador, reator, termo-traçador, calcinador, umidificador, aglomerador, sublimador ou em combinação, se necessário.


A ação de autolimpeza muitas vezes elimina a necessidade de limpeza manual ao fazer alterações no produto.

O turbo-secador é fácil de iniciar e operar com diferentes materiais e tem baixo custo de manutenção devido à sua confiabilidade inigualável. Também tem baixos custos de energia (usando recuperação de calor) e baixos custos de mão de obra.


Características Únicas do secador Turbo Wyssmont

  • Lida com temperaturas de até 600 ° C (1100 ° F)
  • Preciso controle de temperatura e tempo de permanência.
  • Condições de secagem facilmente ajustáveis e mantidas automaticamente
  • Pode ser ajustado automaticamente para diferentes ritmos de alimentação
  • Pode operar com recirculação atmosférica inerte com recuperação de solvente
  • Opera como secador, reator, transmissor de calor, calcinador, umidificador, aglomerador, sublimador ou em combinação, se necessário.
  • Modelos selados e à prova de explosão
  • A ação de autolimpeza muitas vezes elimina a necessidade de limpezas manuais ao trocar o produto
  • Fácil de iniciar e operar em diferentes materiais
  • Baixos custos de manutenção devido à sua confiabilidade inigualável
  • Custos de energia baixos (usando recuperação de calor). Custos operacionais baixos
  • Pode usar qualquer meio de aquecimento: vapor, gás, eletricidade, óleo ou gás residual de outras operações
  • Secagem a baixa temperatura tão baixa quanto 15,5° C (60 ° F) sem vácuo ou até 600° C (1100 ° F)
  • Disponível em tamanhos de laboratório, unidades de embalagem e tamanhos de campo grandes
  • Fabricado em uma ampla gama de materiais
  • Construção vertical, pouco espaço necessário. Instalações exteriores ou interiores
  • Escala precisa de testes em alguns quilos

Materiais Utilizados no Secador Turbo Wyssmont

  • Pó
  • Massa
  • Cristais, Contas
  • Sedimentos
  • Grânulos
  • Slurries
  • Peças
  • Sólidos
  • Bolos De Filtro
  • Bolos Centrífugos
  • Paletas e Flocos


Os secadores Turbo Wyssmont podem ser usados para:

    Secagem com Recuperação de Calor        Secagem Com Recuperação De Solventes

Secagem com Recuperação de Calor



Os produtos de secagem que utilizam a recuperação de calor reduzem os custos de energia. Consumo de energia tão baixo quanto 1.600 Btu/lb de água evaporada é tipicamente alcançável; se for necessário um tempo de retenção prolongado ou um alto grau de uniformidade do produto em uma aplicação de aquecimento ou resfriamento. Nossas unidades fornecem uma resposta compacta, fácil de operar e confiável.

São especialmente aplicáveis para aquecer e resfriar pós muito finos, com um mínimo de separação nas partículas. As unidades estão disponíveis em modelos de até 1100° F (600° C). Fornecem soluções específicas para os problemas, onde histórias específicas de tempo e temperatura, manuseio ou tratamento suave em atmosferas especiais são desejadas.

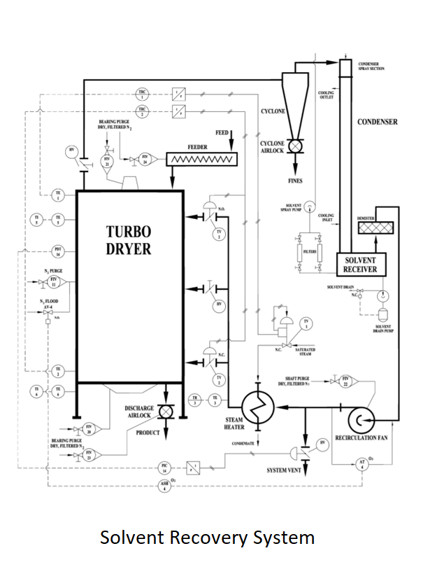
Secagem Com Recuperação De Solventes



Wyssmont é predominante no campo da secagem com recuperação de solventes. Em comparação com outros secadores de recuperação de solventes em batelada, que muitas vezes os substituem, esses sistemas são seguros, econômicos e contínuos e não exigem quase nenhuma atenção do operador. Seu design é baseado nas características especiais do TURBO-DRYER®, que é incrivelmente capaz de operar à pressão atmosférica com gás inerte, como meio de secagem em um sistema serrilhado. Esses sistemas têm uma reputação de segurança e confiabilidade. Muitos clientes com ampla experiência em equipamentos de secagem só considerarão os sistemas da Wyssmont quando precisarem realizar a secagem com recuperação de solvente. O TURBO-DRYER® consiste em uma pilha de bandejas circulares que giram lentamente. O material é alimentado na bandeja superior. Após uma revolução, o material é limpo na próxima bandeja inferior, onde é misturado, nivelado e, depois de uma revolução, é limpo na próxima bandeja onde a operação é repetida. As bandejas estão contidas em um gabinete no qual o ar ou gás quente circula pelos ventiladores internos.

Auxiliares



Alimentador Rotoscoop®


Nosso alimentador Rotoscoop® é o único alimentador sem conexão com selo de ar. É excelente para alimentar materiais úmidos no secador, especialmente quando o secador está removendo solventes ou há uma atmosfera inerte no secador. Outra aplicação é usá-lo para alimentar sólidos secos em um vaso de reação onde um dos produtos de reação é o vapor de água. O vapor de água tende a subir para o topo do recipiente e condensa na parte inferior do alimentador de ar comprimido, que condensa os sólidos no alimentador. O alimentador Rotoscoop® elimina esse problema. Normalmente, ele pode funcionar por 1 a 2 anos sem a necessidade de desligar-se por qualquer motivo.


Rompegrumos


1. Rotocage® 

Nossos Rompegrupos são conhecidos por quebrar produtos friáveis enquanto criam pequenas quantidades de poeira. O Rotocage® produz um produto uniforme geralmente de 1 mm ou menos sem filtros e pode ser ainda mais fino com um filtro. O rotor de corte é usado para dar um extrusado de comprimento uniforme e é excelente para polímeros laminados que saem de um secador de tambor.

2. RCBP Rotocage® 

O RCBP Rotocage® é usado para quebrar aglomerados de pellets de plástico sem danificá-los ou fundi-los. É particularmente adequado para grandes materiais aglomerados. Está disponível em um design sanitário, que abre para facilitar a limpeza.

3. Triskelion® 

O Triskelion® quebra pedaços grandes em pequenos pedaços sem triturá-los. Suas lâminas cortam o produto em vez de esmagá-lo. O corte provoca a formação de pedaços muito pequenos. Esses pequenos pedaços tendem a se dispersar ou alcançar o equipe e o entorno. Um projeto permite que as chapas de um produto, como uma bandeja de secagem, quebrem uniformemente. Tanto o Triskelion® quanto os Rompegrumos Rotocage® estão disponíveis para lidar com material úmido.

4. Alimentador Cake-Breaker™

O alimentador Cake-Breaker ™ age como um disjuntor e um alimentador ao mesmo tempo. É especialmente adequado para quebrar o bolo dos filtros de placa e moldura e o material friável. Com os filtros de placa e moldura, pode ser usinado em trilhos para entregar o produto a um transportador juntamente com os filtros de placa e moldura.


Os auxiliares adicionais são as travas de ar Vane-Rotor® cujo design retangular oferece desempenho máximo para uma altura mínima. Estas são fechaduras de alta temperatura adequadas para trabalhar a 1.000 ° F; e nosso alimentador de múltiplos parafusos, projetado para fornecer uma alimentação uniforme.

Nosso canal inclinado oferece uma maneira fácil e segura de dividir o conteúdo aglomerado de sacos de 50# em um produto de fluxo livre e fácil de manusear, sem poeira, usando o Rompegrumos Rotocage®.

Contate-Nos

Copyright © 2018 JLS International (EUA) |
Todos os direitos reservados | Renúncia